一種風能供能的自動升降LED顯示屏支架
本發明涉及LED顯示屏相關領域,具體為一種風能供能的自動升降LED顯示屏支架。
背景技術
隨著科技的飛速發展,我們的社會多姿多彩,其中,我們的城市能絢麗多彩離不開LED,LED電子顯示屏集微電子技術、計算機技術、信息處理于一體,具有色彩鮮艷、動態范圍廣、亮度高、壽命長、工作穩定可靠等優點。LED顯示屏廣泛應用于商業傳媒、文化演出市場、體育場館、信息傳播、新聞發布、證券交易等,可以滿足不同環境的需要。
傳統的路邊交通LED顯示屏,由于過往車輛多,造成顯示屏灰塵也很多,而又難以清理,同時耗能也較大。
發明內容
本發明的目的在于提供一種風能供能的自動升降LED顯示屏支架,以解決上述背景技術中提出的問題。
為實現上述目的,本發明提供如下技術方案:一種風能供能的自動升降LED顯示屏支架,包括機體,所述機體下側設有上升控制空間,所述上升控制空間下側設有清理驅動空間,所述清理驅動空間上側設有抵接空間,所述抵接空間上側設有開口向上的,所述左側設有升降空間,所述升降空間左側設有發電空間,所述發電空間、所述升降空間、所述、所述抵接空間與所述上升控制空間直接設有用于LED顯示屏自動升降裝置,所述自動升降裝置包括轉動連接安裝在所述發電空間右側壁的輸出轉軸,所述輸出轉軸向右延伸貫穿所述發電空間右側壁進入所述升降空間且與所述升降空間左側比轉動連接,所述輸出轉軸上在所述升降空間中固設有輸出錐齒輪,所述升降空間上側壁轉動連接有升降花鍵軸,所述升降花鍵軸向上延伸貫穿所述升降空間上側壁進入所述機體上側面,且與所述機體上側面轉動連接,所述升降花鍵軸上固設有升降帶輪,所述升降花鍵軸上在所述升降空間中花鍵連接有升降套筒,所述升降套筒上轉動連接有升降抵接板,所述升降抵接板與所述升降空間右側壁滑動連接,所述升降抵接板上側面與所述升降空間上側壁之間連接有升降彈簧,所述升降套筒下側固設有下降錐齒輪,所述下降錐齒輪能與所述輸出錐齒輪嚙合,所述升降套筒下側固設有上升錐齒輪,所述上升錐齒輪能與所述輸出錐齒輪嚙合,所述帶輪空間上側壁轉動連接有固定架絲杠,所述固定架絲杠向上延伸貫穿所述帶輪空間上側壁進入所述機體上側面,且與所述機體上側面轉動連接,所述固定架絲杠上固設有右絲杠帶輪,所述右絲杠帶輪與所述升降帶輪之間連接有絲杠皮帶,所述固定架絲杠與所述升降花鍵軸上側螺紋連接有顯示屏固定板,所述顯示屏固定板用于安裝LED顯示屏,所述左右側壁固設有過濾網,所述中滑動連接有受壓滑板,所述受壓滑板中設有上下貫穿的下落通到,所述下落通到左右側壁連通有開關滑槽,所述開關滑槽中滑動連接有開關滑板,所述開關滑板左側面與所述開關滑槽左側壁之間連接有開關彈簧,所述開關滑板中設有上下貫穿的開關開口,所述開關開口能與所述下落通到相連通,所述受壓滑板下側面左右對稱分別固設有受壓滑柱,每個所述受壓滑柱與所述下側壁滑動連接,所述受壓滑板下側面與所述下側壁之間左右對稱分別連接有受壓彈簧,所述受壓滑板右側壁連通有開口向后的流出通道,所述受壓滑板下側面固設有下降滑桿,所述下降滑桿與所述下側壁滑動連接,所述下降滑桿左側固設有下降抵接板,所述下降抵接板能與所述升降抵接板抵接,所述抵接空間下側壁轉動連接有上升絲杠,所述上升絲杠上螺紋連接有上升頂塊,所述上升頂塊嫩與所述升降抵接板抵接,所述上升絲杠下側固設有上升帶輪,所述上升控制空間后側壁設有開口向前的滑塊滑槽,所述滑塊滑槽中滑動連接有控制滑塊,所述顯示屏固定板下側固設有控制長臂,所述控制長臂與所述機體上側面滑動連接,所述控制長臂能與所述控制滑塊抵接,所述控制滑塊與所述開關滑板右側之間連接有連接鋼絲,所述控制滑塊下側面與所述滑塊滑槽下側壁之間連接有滑塊彈簧,所述發電空間之間設有用于LED顯示屏供能的風力發電裝置,所述發電空間與所述清理驅動空間之間設有用于LED顯示屏的清理裝置。
作為優選,所述發電裝置包括轉動連接安裝在所述機體上側面的貫穿軸,所述貫穿軸向下延伸貫穿所述機體上側面進入所述發電空間,且與所述發電空間上側壁轉動連接,所述貫穿軸上固設有發電扇葉,所述發電扇葉用于風力收集,所述貫穿軸下側固設有貫穿錐齒輪,所述發電空間后側壁轉動連接有下齒輪轉軸,所述下齒輪轉軸上固設有下發電錐齒輪,所述下發電錐齒輪與所述貫穿錐齒輪嚙合,所述下齒輪轉軸上固設有下發電齒輪,所述發電空間右側壁故事有發電固定塊,所述發電固定塊中設有前后貫穿的發電滑槽,所述發電滑槽中滑動連接有發電滑塊,所述發電滑塊中轉動連接有發電滑塊轉軸,所述發電滑塊轉軸后側固設有滑動齒輪,所述滑動齒輪與所述下發電齒輪嚙合,所述發電空間后側壁轉動連接有左發電齒輪軸,所述左發電齒輪軸上固設有左發電齒輪,所述左發電齒輪能與所述滑動齒輪嚙合,所述發電空間后側壁固設有發電機,所述發電機為發電機,所述發電機上固設有右發電轉軸,所述右發電轉軸上固設有右發電齒輪,所述右發電齒輪能與所述滑動齒輪嚙合,所述右發電齒輪與所述左發電齒輪嚙合,所述右發電轉軸,所述右發電轉軸上固設有右錐齒輪,所述輸出轉軸上固設有從動錐齒輪,所述從動錐齒輪與所述右錐齒輪嚙合。
作為優選,所述清理裝置包括固定安裝在所述發電空間下側壁的清理電機,所述清理電機由所述發電機提供能量,所述清理電機上動力連接有清理絲杠,所述清理絲杠向右延伸貫穿所述發電空間右側壁進入所述清理驅動空間,且與所述清理驅動空間左側壁轉動連接,所述清理絲杠上螺紋連接有清理固定塊,所述清理固定塊中轉動連接有清理轉軸,所述清理轉軸向上延伸貫穿所述清理驅動空間上側壁進入所述機體上側面,且與所述機體上側面滑動連接,所述清理轉軸下側固設有清理齒輪,所述清理驅動空間后側壁固設有清理齒條,所述清理齒條與所述清理齒輪嚙合,所述清理固定塊上側面固設有控制齒條,所述清理轉軸上側固設有清理滾筒,所述清理滾筒用于LED顯示屏的清理,所述清理驅動空間上側壁轉動連接有控制轉軸,所述控制轉軸向上延伸貫穿所述清理驅動空間上側壁進入所述上升控制空間,且與所述上升控制空間下側壁轉動連接,所述控制轉軸上固設有控制齒輪,所述控制齒輪能與所述控制齒條嚙合,所述控制轉軸上側固設有控制帶輪,所述控制帶輪與所述上升帶輪之間連接有控制皮帶。
作為優選,所述滑塊彈簧使用的是低錳彈簧鋼材料,使得所述滑塊彈簧具有淬透性好、強度高的優點,同時性價比高。
作為優選,所述升降彈簧使用的是硅錳彈簧鋼材料,使其具有較高的強度,與較好的彈性,同時容易脫碳,回彈力較好。
綜上所述,本發明有益效果是:本發明可以有效的利用風能對LED屏提供能量,大大減少了能源的消耗,同時還能在雨天對LED顯示屏進行清理,很好的解決了人工對LED顯示屏難清理的缺點,同時風能不僅不需要額外消耗能源,而且更加環保,同時也可以保障人們長期使用,對我們生活的環境有了更好的保護。
附圖說明
為了更清楚地說明發明實施例或現有技術中的技術方案,下面將對實施例或現有技術描述中所需要使用的附圖作簡單地介紹,顯而易見地,下面描述中的附圖僅僅是發明的一些實施例,對于本領域普通技術人員來講,在不付出創造性勞動的前提下,還可以根據這些附圖獲得其他的附圖。
圖1為本發明一種風能供能的自動升降LED顯示屏支架整體全剖的主視結構示意圖;
圖2為本發明圖1中A-A處局部剖視圖;
圖3為本發明圖1中B-B處局部剖視圖;
圖4為本發明圖1中C處局部放大圖。
具體實施方式
本說明書中公開的所有特征,或公開的所有方法或過程中的步驟,除了互相排斥的特征和或步驟以外,均可以以任何方式組合。
本說明書(包括任何附加權利要求、摘要和附圖)中公開的任一特征,除非特別敘述,均可被其他等效或具有類似目的的替代特征加以替換。即,除非特別敘述,每個特征只是一系列等效或類似特征中的一個例子而已。
下面結合圖1-4對本發明進行詳細說明,其中,為敘述方便,現對下文所說的方位規定如下:下文所說的上下左右前后方向與圖1視圖方向的前后左右上下的方向一致,圖1為本發明裝置的正視圖,圖1所示方向與本發明裝置正視方向的前后左右上下方向一致。
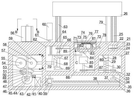
請參閱圖1-4,本發明提供的一種實施例:一種風能供能的自動升降LED顯示屏支架,包括機體21,所述機體21下側設有上升控制空間27,所述上升控制空間27下側設有清理驅動空間36,所述清理驅動空間36上側設有抵接空間88,所述抵接空間88上側設有開口向上的72,所述72左側設有升降空間62,所述升降空間62左側設有發電空間43,所述發電空間43、所述升降空間62、所述72、所述抵接空間88與所述上升控制空間27直接設有用于LED顯示屏自動升降裝置,所述自動升降裝置包括轉動連接安裝在所述發電空間43右側壁的輸出轉軸59,所述輸出轉軸59向右延伸貫穿所述發電空間43右側壁進入所述升降空間62且與所述升降空間62左側比轉動連接,所述輸出轉軸59上在所述升降空間62中固設有輸出錐齒輪68,所述升降空間62上側壁轉動連接有升降花鍵軸63,所述升降花鍵軸63向上延伸貫穿所述升降空間62上側壁進入所述機體21上側面,且與所述機體21上側面轉動連接,所述升降花鍵軸63上固設有升降帶輪65,所述升降花鍵軸63上在所述升降空間62中花鍵連接有升降套筒66,所述升降套筒66上轉動連接有升降抵接板70,所述升降抵接板70與所述升降空間62右側壁滑動連接,所述升降抵接板70上側面與所述升降空間62上側壁之間連接有升降彈簧64,所述升降套筒66下側固設有下降錐齒輪67,所述下降錐齒輪67能與所述輸出錐齒輪68嚙合,所述升降套筒66下側固設有上升錐齒輪69,所述上升錐齒輪69能與所述輸出錐齒輪68嚙合,所述帶輪空間22上側壁轉動連接有固定架絲杠25,所述固定架絲杠25向上延伸貫穿所述帶輪空間22上側壁進入所述機體21上側面,且與所述機體21上側面轉動連接,所述固定架絲杠25上固設有右絲杠帶輪23,所述右絲杠帶輪23與所述升降帶輪65之間連接有絲杠皮帶24,所述固定架絲杠25與所述升降花鍵軸63上側螺紋連接有顯示屏固定板26,所述顯示屏固定板26用于安裝LED顯示屏,所述72左右側壁固設有過濾網71,所述72中滑動連接有受壓滑板73,所述受壓滑板73中設有上下貫穿的下落通到81,所述下落通到81左右側壁連通有開關滑槽74,所述開關滑槽74中滑動連接有開關滑板76,所述開關滑板76左側面與所述開關滑槽74左側壁之間連接有開關彈簧75,所述開關滑板76中設有上下貫穿的開關開口77,所述開關開口77能與所述下落通到81相連通,所述受壓滑板73下側面左右對稱分別固設有受壓滑柱89,每個所述受壓滑柱89與所述72下側壁滑動連接,所述受壓滑板73下側面與所述72下側壁之間左右對稱分別連接有受壓彈簧82,所述受壓滑板73右側壁連通有開口向后的流出通道78,所述受壓滑板73下側面固設有下降滑桿83,所述下降滑桿83與所述72下側壁滑動連接,所述下降滑桿83左側固設有下降抵接板84,所述下降抵接板84能與所述升降抵接板70抵接,所述抵接空間88下側壁轉動連接有上升絲杠86,所述上升絲杠86上螺紋連接有上升頂塊85,所述上升頂塊85嫩與所述升降抵接板70抵接,所述上升絲杠86下側固設有上升帶輪87,所述上升控制空間27后側壁設有開口向前的滑塊滑槽28,所述滑塊滑槽28中滑動連接有控制滑塊29,所述顯示屏固定板26下側固設有控制長臂79,所述控制長臂79與所述機體21上側面滑動連接,所述控制長臂79能與所述控制滑塊29抵接,所述控制滑塊29與所述開關滑板76右側之間連接有連接鋼絲80,所述控制滑塊29下側面與所述滑塊滑槽28下側壁之間連接有滑塊彈簧30,所述發電空間43之間設有用于LED顯示屏供能的風力發電裝置,所述發電空間43與所述清理驅動空間36之間設有用于LED顯示屏的清理裝置。
另外,在一個實施例中,所述發電裝置包括轉動連接安裝在所述機體21上側面的貫穿軸48,所述貫穿軸48向下延伸貫穿所述機體21上側面進入所述發電空間43,且與所述發電空間43上側壁轉動連接,所述貫穿軸48上固設有發電扇葉56,所述發電扇葉56用于風力收集,所述貫穿軸48下側固設有貫穿錐齒輪47,所述發電空間43后側壁轉動連接有下齒輪轉軸46,所述下齒輪轉軸46上固設有下發電錐齒輪45,所述下發電錐齒輪45與所述貫穿錐齒輪47嚙合,所述下齒輪轉軸46上固設有下發電齒輪44,所述發電空間43右側壁故事有發電固定塊50,所述發電固定塊50中設有前后貫穿的發電滑槽52,所述發電滑槽52中滑動連接有發電滑塊53,所述發電滑塊53中轉動連接有發電滑塊轉軸51,所述發電滑塊轉軸51后側固設有滑動齒輪49,所述滑動齒輪49與所述下發電齒輪44嚙合,所述發電空間43后側壁轉動連接有左發電齒輪軸55,所述左發電齒輪軸55上固設有左發電齒輪54,所述左發電齒輪54能與所述滑動齒輪49嚙合,所述發電空間43后側壁固設有發電機90,所述發電機90為發電機,所述發電機90上固設有右發電轉軸57,所述右發電轉軸57上固設有右發電齒輪58,所述右發電齒輪58能與所述滑動齒輪49嚙合,所述右發電齒輪58與所述左發電齒輪54嚙合,所述右發電轉軸57,所述右發電轉軸57上固設有右錐齒輪91,所述輸出轉軸59上固設有從動錐齒輪92,所述從動錐齒輪92與所述右錐齒輪91嚙合。
另外,在一個實施例中,所述清理裝置包括固定安裝在所述發電空間43下側壁的清理電機42,所述清理電機42由所述發電機90提供能量,所述清理電機42上動力連接有清理絲杠37,所述清理絲杠37向右延伸貫穿所述發電空間43右側壁進入所述清理驅動空間36,且與所述清理驅動空間36左側壁轉動連接,所述清理絲杠37上螺紋連接有清理固定塊40,所述清理固定塊40中轉動連接有清理轉軸61,所述清理轉軸61向上延伸貫穿所述清理驅動空間36上側壁進入所述機體21上側面,且與所述機體21上側面滑動連接,所述清理轉軸61下側固設有清理齒輪39,所述清理驅動空間36后側壁固設有清理齒條38,所述清理齒條38與所述清理齒輪39嚙合,所述清理固定塊40上側面固設有控制齒條41,所述清理轉軸61上側固設有清理滾筒60,所述清理滾筒60用于LED顯示屏的清理,所述清理驅動空間36上側壁轉動連接有控制轉軸34,所述控制轉軸34向上延伸貫穿所述清理驅動空間36上側壁進入所述上升控制空間27,且與所述上升控制空間27下側壁轉動連接,所述控制轉軸34上固設有控制齒輪35,所述控制齒輪35能與所述控制齒條41嚙合,所述控制轉軸34上側固設有控制帶輪33,所述控制帶輪33與所述上升帶輪87之間連接有控制皮帶32。
另外,在一個實施例中,所述滑塊彈簧30使用的是低錳彈簧鋼材料,使得所述滑塊彈簧30具有淬透性好、強度高的優點,同時性價比高。
另外,在一個實施例中,所述升降彈簧64使用的是硅錳彈簧鋼材料,使其具有較高的強度,與較好的彈性,同時容易脫碳,回彈力較好。
初始狀態,輸出錐齒輪68與下降錐齒輪67未嚙合,輸出錐齒輪68與上升錐齒輪69未嚙合,下落通到81與開關開口77未連通。
當風吹動發電扇葉56順時針轉動時,從而帶動貫穿軸48順時針轉動,從而帶動下發電錐齒輪45逆時針轉動,從而帶動下齒輪轉軸46逆時針轉動,從而帶動下發電齒輪44逆時針轉動,從而帶動滑動齒輪49順時針轉動,從而帶動左發電齒輪54逆時針轉動,從而帶動右發電齒輪58順時針轉動,從而帶動右發電轉軸57順時針轉動,從而給發電機90發電,當風吹動發電扇葉56逆時針轉動時,從而帶動貫穿軸48逆時針轉動,從而帶動下發電錐齒輪45順時針轉動,從而帶動下齒輪轉軸46順時針轉動,從而帶動下發電齒輪44順時針轉動,從而帶動滑動齒輪49逆時針轉動,從而帶動發電滑塊53往右滑動,從而使得滑動齒輪49與右發電齒輪58嚙合,從而帶動右發電齒輪58順時針轉動,從而帶動右發電轉軸57順時針轉動,從而給發電機90發電,使得無論風怎么吹右發電轉軸57都是順時針轉動的,從而帶動右錐齒輪91轉動,從而帶動從動錐齒輪92轉動,從而帶動輸出轉軸59轉動,從而帶動輸出錐齒輪68轉動,當下雨的時候,雨水穿過過濾網71進入到受壓滑板73上側面,從而擠壓受壓滑板73往下滑動,從而壓縮受壓彈簧82,從而帶動下降滑桿83往下滑動,從而達到下降抵接板84往下滑動,從而抵接到升降抵接板70,帶動升降抵接板70往下滑動,從而使得升降彈簧64拉伸,從而帶動升降套筒66往下滑動,從而使得下降錐齒輪67與輸出錐齒輪68嚙合,從而帶動升降花鍵軸63轉動,從而帶動升降帶輪65轉動,從而帶動右絲杠帶輪23轉動,從而帶動固定架絲杠25轉動,從而使得顯示屏固定板26往下移動,從而帶動控制長臂79往下移動,當控制長臂79抵接到控制滑塊29時,從而帶動控制滑塊29往下滑動,從而擠壓滑塊彈簧30,從而拉動連接鋼絲80,從而帶動開關滑板76往右滑動,使得下落通到81與開關開口77連通,從而使得雨水掉落從而流出通道78中流出,從而使得受壓滑柱89復位,從而使得下降滑桿83往上滑動,從而使得升降彈簧64復位,從而帶動升降套筒66往上滑動,從而使得下降錐齒輪67與輸出錐齒輪68脫離嚙合,此時清理電機42啟動,從而帶動清理絲杠37轉動,從而帶動清理固定塊40往右移動,從而帶動控制齒條41與清理齒輪39往右移動,從而帶動清理齒輪39轉動,從而帶動清理轉軸61轉動,從而帶動清理滾筒60轉動,從而對LED顯示屏進行清理,當控制齒條41運動到與控制齒輪35嚙合時,從而帶動控制齒輪35轉動,從而帶動控制轉軸34轉動,從而帶動控制帶輪33轉動,從而帶動上升帶輪87轉動,從而帶動上升絲杠86轉動,從而帶動上升頂塊85往上移動,從而抵接到升降抵接板70,從而帶動升降抵接板70往上移動,從而帶動升降套筒66往上移動,從而使得上升錐齒輪69與輸出錐齒輪68嚙合,從而帶動升降花鍵軸63與固定架絲杠25轉動,從而帶動顯示屏固定板26往上移動。
本發明的有益效果是:本發明可以有效的利用風能對LED屏提供能量,大大減少了能源的消耗,同時還能在雨天對LED顯示屏進行清理,很好的解決了人工對LED顯示屏難清理的缺點,同時風能不僅不需要額外消耗能源,而且更加環保,同時也可以保障人們長期使用,對我們生活的環境有了更好的保護。
以上所述,僅為發明的具體實施方式,但發明的保護范圍并不局限于此,任何不經過創造性勞動想到的變化或替換,都應涵蓋在發明的保護范圍之內。因此,發明的保護范圍應該以權利要求書所限定的保護范圍為準。
以上是關于一種風能供能的自動升降LED顯示屏支架的相關內容,如需了解長沙顯示屏制作、長沙廣告設計制作知識,歡迎訪問榮光廣告。
行業資訊
- 長沙復古餐廳招牌制作 廣告牌匾做舊處理工藝
- 如何做好長沙企業文化墻設計排版 ?
- 長沙企業文化墻這樣做客戶爭相支付尾款。
- 夏天來了,長沙宵夜燒烤店少不了的霓虹發光字來一波
- LED背發光字的應用及制作材料 長沙發光字工藝介紹
- 長沙廣告公司教你怎么創意制作門頭廣告招牌
- 關于一種LED顯示單元及LED顯示屏的發明
- 長沙顯示屏公司為您介紹一種新型的LED顯示系統
- 一種LED顯示屏播放系統
- 一種LED顯示屏箱體、LED大屏幕顯示設備及其安裝方法






